阿摩線上測驗 登入

申論題資訊

試卷:107年 - 107 專技高考_造船工程技師:輪機學#72890
科目:輪機學
年份:107年
排序:0

題組內容

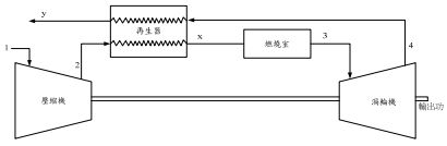
五、圖中所示為具有再生器之燃氣渦輪機布萊頓循環(Brayton cycle), 空氣進入壓縮機之溫度T1為 300K、其壓力比,r = 2、其定壓比熱, Cp = 1.005 kJ/(kgK)、其比熱比,k = 1.4,此循環最高溫度T3為 1500K。5bf66a05508a4.jpg

申論題內容

⑵計算此循環熱效率。(15 分)