所屬科目:技檢◆氣壓-丙級
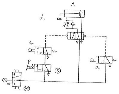
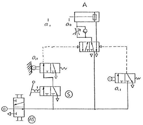
(A)氣源開關(AS) (B)啟動開關(S) (C)極限開關 a0 (D)氣壓缸 A 。
(A)立即切換至原來位置(使產生脈衝訊號)則氣壓缸 A 不會運動 (B)立即切換至原來位置(使產生脈衝訊號)則氣壓缸 A 伸出後停留在前端位置 (C)並鎖在“通”的閥位,則氣壓缸 A 伸出至端點再退回到原來位置後停止 (D)並“鎖”在通的閥位,則氣壓缸 A 連續作往復運動 。
(A)兩控制端同時由一訊號操作時閥位不會變換 (B)將 Y 端直接接上氣源時此閥的操作與彈簧回位者相同 (C)只在Z 端輸入脈衝訊號後控制閥會停在左邊閥位 (D)只在 Y 端輸入脈衝訊號後,控制閥會停止右邊閥位 。
(A)延時啟動,瞬間復歸,常閉式延時閥 (B)延時啟動,瞬間復歸,常開式延時閥 (C)瞬間啟動,延時復歸,常閉式延時閥(D)瞬間啟動,延時復歸,常開式延時閥 。
(A)基極 (B)射極 (C)集極 (D)雙極 。