題組內容
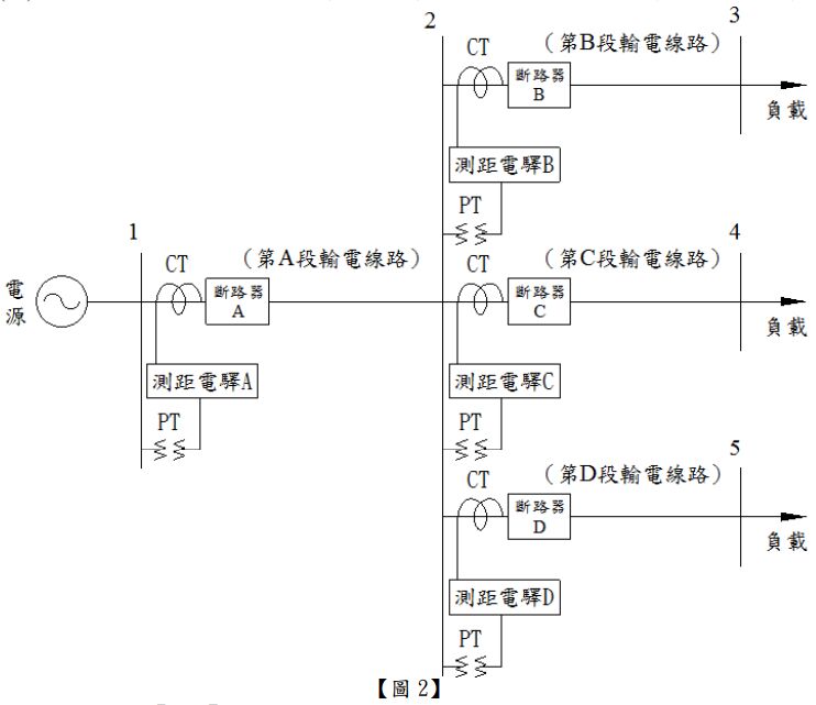
二、【圖2】為一單電源供電系統,此系統有1~5共5個匯流排與A~D共4段輸電線路,每段 輸電線路均裝設相同型式之測距電驛1具作為線路保護,測距電驛A~D 之設定規則如【表 1】所示,CTR(Current Transformer Ratio)均為 400,PTR(Potential Transformer Ratio)均為 1400,各段輸電線路之阻抗值與長度如【表2】所示。試求: (計算至小數點後第2位,以下四捨五入)(各小題5分,共20分)


(二)測距電驛A之第二區間阻抗值為多少歐姆?
詳解 (共 1 筆)
詳解
2.8