所屬科目:技檢◆汽車修護-甲級
1.下列何者非安全使用電腦內的個人資料檔案的做法?(A)個人資料檔案使用完畢後立即退出應用程式,不得留置於電腦中(B)為確保重要的個人資料可即時取得,將登入密碼標示在螢幕下方(C)規範不同人員可讀取的個人資料檔案範圍(D)利用帳號與密碼登入機制來管理可以存取個資者的人。
2.如圖所示之充電波型是何種現象(A)整流粒斷路(B)磁場線圈短路(C)靜子線圈斷路(D)整流粒短路。
3.汽油噴射引擎在正常工作溫度下運轉,量測得到如圖所示之鋯材含氧感知器輸出波形,下列何者不是其可能故障原因?
(A)活性碳罐引擎端真空管路破裂(B)油壓調節器真空管路阻塞(C)PCV閥引擎端管路破裂(D)燃油壓力不足。
4.螺絲無法鬆開較佳的處理方法為(A)使用除鏽潤滑劑後再以榔頭輕敲螺絲或螺帽給予些震動(B)兩支扳手結合使用加長握把(C)將扳手套上管子加長握把(D)用榔頭敲打扳手。
5.「聖嬰現象」是指哪一區域的溫度異常升高?(A)東印度洋表層海水(B)西印度洋表層海水(C)東太平洋表層海水(D)西太平洋表層海水。
6.活塞頂上有記號或缺口時,安裝時此記號或缺口應朝向(A)引擎後方(B)引擎前方(C)動力衝擊面(D)壓縮衝擊面。
7.如圖所示係脈波式線性驅動電壓及作動器驅動回路,其中V為驅動信號電壓,有關作動器驅動電流之敘述,下列何者正確?
(A)當作動器驅動電壓一定時,於作動器之阻抗變大時驅動電流變大(B)當作動器阻抗一定時,於驅動信號電壓V平均電壓變低時驅動電流變大(C)當作動器阻抗一定時,於停止狀態時驅動電流為最大(D)驅動電流隨驅動信號平均電壓V及作動器阻抗之比值變大。
8.一般車輛恆溫空調系統中,下列何者是恆溫控制單元用來作為內外氣循環控制的訊號?(A)車速(B)引擎機油溫度(C)車內與車外溫度(D)蒸發器溫度。
9.常見輪胎邊緣(Bead)紅色記號與鋼圈(Rim)白色記號對準,目的在於調整(A)動平衡(B)橫向均一性(C)徑向均一性(D)靜平衡。
10.蓮蓬頭出水量過大時,下列對策何者「無法」達到省水?(A)洗澡時間盡量縮短,塗抹肥皂時要把蓮蓬頭關起來(B)淋浴時水量開大,無需改變使用方法(C)調整熱水器水量到適中位置(D)換裝有省水標章的低流量(5~10L/min)蓮蓬頭。
11.利用示波器檢查點火系統,如圖所示波形表示可能何者零件損壞?
(A)點火控制器(B)電容器(C)火星塞間隙太大(D)點火線圈到分電盤蓋間漏電。
12.關於電瓶下列敘述何者正確?(A)溫度高時量出電水比重比標準溫度時的比重高(B)兩個電容量不同的電瓶充電時以使用串聯充電較多(C)電瓶電容量負載測試時電壓應在9.6V以上表示電瓶良好(D)以電瓶電動勢的大小來判斷電瓶充放電的程度。
13.自動變速箱扭力轉換器(Converter)之單向離合器咬死時,會造成(A)起步困難(B)換檔不順(C)低速行駛馬力不足(D)行駛無法達至最高速。
14.有關渦輪增壓器(Turbo charger)中的渦輪機與壓縮機的轉速之敘述,下列何者正確?(A)同步轉動(B)有滑差(C)壓縮機為渦輪機之兩倍(D)渦輪機為壓縮機之兩倍。
15.下列何者「不」屬於職業素養的範疇?(A)正確的職業價值觀(B)良好的職業行為習慣(C)職業知識技能(D)獲利能力。
16.職業安全衛生法所稱有母性健康危害之虞之工作,係指對於具生育能力之女性勞工從事工作,可能會導致的一些影響。下列何者除外?(A)哺乳期間之幼兒健康(B)胚胎發育(C)妊娠期間之母體健康(D)經期紊亂。
17.造成直列式噴射泵柴油引擎超速運轉的可能原因是(A)負荷太大(B)噴油量太多(C)調速器失靈(D)噴油時期不對。
18.兩節式傳動軸之車輛高速行駛車身振動,初判其原因來自傳動軸,首要動作是(A)更換傳動軸第二節(B)更換中心軸承(C)Flange相位調180度(D)更換Flange。
19.冷卻水溫度感知器是屬於何種型式(A)數位型(B)正係數熱敏電阻型(C)負係數熱敏電阻型(D)電壓產生型。
20.自動變速箱扭力轉換器之鎖定裝置(Lock-up)下列敘述何者為非?(A)Converter傳動比是1:1(B)在車速50~60km/h以上作用(C)其優點高速行駛省油(D)由超速傳動機構控制。
21.目前裝置有主動式轉向頭燈(Adaptive Front LightingSystem)系統的車輛,當車輛進行轉向時,頭燈底座加裝的轉向馬達會依何種訊息調整照射方向(A)引擎轉速、車輛負荷(B)前、後輪輪速差及左右輪差(C)車速、轉向角度(D)減速率、轉向速率。
22.當打開小燈開關時,小燈亮;踩下煞車時,煞車燈亮,但開小燈又踩煞車,卻都不亮,其最可能原因為(A)小燈開關不良(B)小燈、煞車燈燈泡不良(C)小燈、煞車燈搭鐵不良(D)煞車燈開關不良。
23.有關二極體之用途,下列敘述何者正確?(A)二極體可用於整流電路,但不可用於檢波電路(B)發光二極體簡稱為L.E.D.,其發光顏色為紅色(C)稽納二極體,因有定壓功用,又稱為定壓二極體(D)發光二極體的符號為。
24.液壓式氣門舉桿拆下時,為防止裡面的機油流出需保持(A)懸空(B)朝上(C)平放(D)朝下。
25.煞車油路中能保持相當之壓力防止空氣滲入,是由於煞車總泵中那一部分的作用?(A)進油孔(B)回油孔(C)皮碗(D)防止門及彈簧。
26.車輛僅在下坡時差速器發生噪音,其毛病為(A)角尺齒輪離盆形齒輪太遠(B)角尺齒輪磨損(C)角尺齒輪離盆形齒輪太近(D)差速小齒輪膠著。
27.高速公路旁常見有農田違法焚燒稻草,除易產生濃煙影響行車安全外,也會產生下列何種空氣污染物對人體健康造成不良的作用?(A)二氧化碳(CO2)(B)懸浮微粒(C)臭氧(O3)(D)沼氣。
28.高能量點火系統(HEI)在1.5μs內可產生30kV高壓電,其μs是指一秒鐘的(A)10-5(B)10-6(C)10-3(D)10-4。
29.對顧客抱怨所持的心態,下列敘述何者錯誤?(A)無不是的顧客(B)對無理要求,不予理會(C)迅速處理,避免小怨積大(D)視抱怨為改善的動力。
30.毒性物質進入人體的途徑,經由那個途徑影響人體健康最快且中毒效應最高?(A)手指觸摸(B)吸入(C)皮膚接觸(D)食入。
31.三元觸媒轉換器的功能,能使(A)CO、HC氧化,NOx還原(B)HC、NOx氧化,CO還原(C)CO、NOx氧化,HC還原(D)CO、HC、NOx氧化。
32.煞車過度靈敏(Brake too sensitive)的可能原因為(A)來令煞車鼓變形(B)來令片被煞車油浸濕(C)來令片面產生黏狀(Greasing)(D)來令磨損。
33.目前多數前輪驅動車輛,其後輪可以被調整角度為(A)推力角(B)後輪前束(C)後輪轉向角(D)後輪後傾角。
34.如圖所示的點火系統電路中,電阻R1的功能為
(A)使Tr1電晶體的射極、基極構成順向偏壓(B)保護電晶體Tr1(C)保護白金組(D)使Tr1電晶體的射極、基極構成逆向偏壓。
35.下列何者非屬於容易發生墜落災害的作業場所?(A)廚房(B)梯子、合梯(C)屋頂(D)施工架。
36.某引擎在2000rpm時,其制動馬力為200hp,在同樣轉速時,其摩擦馬力為50hp,試問機械效率為若干?(A)85%(B)80%(C)90%(D)95%。
37.有關MT車鋼索式離合器系統之敘述,下列何者正確?(A)離合器踏板-釋放臂-離合器鋼索-釋放軸-釋放撥叉-釋放軸承(B)離合器踏板-離合器鋼索-釋放軸-釋放撥叉-釋放臂-釋放軸承(C)離合器踏板-釋放臂-離合器鋼索-釋放撥叉-釋放軸-釋放軸承(D)離合器踏板-離合器鋼索-釋放臂-釋放軸-釋放撥叉-釋放軸承。
38.一般車輛有關維修電子式SRS系統時之敘述何者錯誤?(A)系統檢修前須先拆掉電瓶正負極樁頭接線,並等待數分鐘(B)車輛塗裝烘烤時,系統溫度不可超過200℉(C)使用三用電錶檢測電路時一定要用指針式,並開在R×1檔位(D)拆裝airbag總成時,方向盤轉正、車輪朝向正前方。
39.假設1.表示差速器外殼,2.表示盆形齒輪,3.表示差速器邊齒輪,4.表示差速齒輪,5.表示角尺齒輪,6.表示後軸,7.表示車輪,則後軸總成的動力傳遞順序是(A)2541367(B)5241637(C)5214367(D)2514637。
40.下列的那一項不是輔助氣囊系統(Air bag system)作用解除之步驟?(A)拆開電瓶接線(B)拆開輔助氣囊控制模組(Air bag control module)接線(C)拆開位於轉向柱端部之時鐘彈簧接頭端子(Clockspring connector)(D)等待備用電源(Reserve power supply)斷電。
41.勞工不遵守安全衛生工作守則規定,屬於下列何者?(A)不安全環境(B)不安全行為(C)管理缺陷(D)不安全設備。
42.全時四輪驅動車為了消除前、後輪轉速差必須裝置(A)動力箱(B)加力箱(C)防滑(limited-slip)差速器(D)中間或軸間(center or interaxle)差速器。
43.正常電瓶充電中,下列何者不可用來表示電瓶已接近充滿電?(A)電解液產生大量氣泡(B)電解液比重已達1.260~1.280,且一小時不再上升(C)分電池電壓已達2.6V,且一小時不再上升(D)電瓶已經發燙。
44.裝用空氣懸吊之車輛,若無法經常調整車身高度於一定狀態,則可能是下列那一機件故障?(A)壓力調整閥(B)節流閥(C)水平閥(D)釋放閥。
45.依水污染防治法,事業排放廢(污)水於地面水體者,應符合下列哪一標準之規定?(A)水體分類水質標準(B)土壤處理標準(C)放流水標準(D)下水水質標準。
46.有關恆溫空調系統中,陽光感知器的特性敘述,下列何者正確?(A)在空調操作中,當陽光的強度增加時,鼓風機風扇速度會增加(B)壓縮機的速度會在外部溫度高時增加(C)空調會在夜間或行駛於黑暗的地方時自動關閉(即隧道或停車場)(D)空氣混合控制板與暖氣閥會在溫暖的季節中關閉。
47.汽油噴射引擎為節省燃料和減少空氣污染裝有減速斷油(Deceleration Fuel Shutoff)裝置,若車輛減速斷油功能失效,其故障可能原因是(A)空氣流量感知器(Air Flow Sensor)不良(B)電動汽油泵作用不良(C)節氣門開關全負荷位置調整不良(D)節氣門開關怠速位置調整不良。
48.如圖所示為輔助防護系統(SRS)氣囊電路示意圖,下列何者失效不影響安全氣囊的作動?
(A)安全開關(B)15A保險絲(C)主感知器(D)安全感知器。
49.如圖所示起動馬達性能曲線圖,圖中曲線a表示起動馬達的
(A)扭力(B)功率(C)電壓(D)轉速。
50.根據消除對婦女一切形式歧視公約(CEDAW)之直接歧視及間接歧視意涵,下列何者錯誤?(A)某公司員工值班注意事項排除女性員工參與夜間輪值,是考量女性有人身安全及家庭照顧等需求,為維護女性權益之措施,非直接歧視(B)某餐廳於網路上招募外場服務生,條件以未婚年輕女性優先錄取,明顯以性或性別差異為由所實施的差別待遇,為直接歧視(C)某科技公司規定男女員工之加班時數上限及加班費或津貼不同,認為女性能力有限,且無法長時間工作,限制女性獲取薪資及升遷機會,這規定是直接歧視(D)老闆得知小黃懷孕後,故意將小黃調任薪資待遇較差的工作,意圖使其自行離開職場,小黃老闆的行為是直接歧視。
51.如圖所示,1、2端子間總電阻為多少Ω?
(A)6(B)4(C)8(D)5。
52.引擎轉速600rpm,若從火星塞點火到產生燃燒效果約需2.5ms的時間,換算成曲軸轉角應為多少度(A)9(B)12(C)6(D)15。
53.下列何者非屬資源回收分類項目中「廢紙類」的回收物?(A)紙袋(B)雜誌(C)用過的衛生紙(D)報紙。
54.冷氣房內為減少日照高溫及降低空調負載,下列何種處理方式是錯誤的?(A)將窗戶或門開啟,讓屋內外空氣自然對流(B)於屋頂進行薄層綠化(C)窗戶裝設窗簾或貼隔熱紙(D)屋頂加裝隔熱材、高反射率塗料或噴水。
55.引擎的運轉超過最高限制轉速時,易造成連桿軸承損壞,主要原因是(A)機件摩擦過甚(B)機油油膜遭受破壞(C)引擎冷卻作用不良(D)爆發衝擊力過大。
56.檢舉人向有偵查權機關或政風機構檢舉貪污瀆職,必須於何時為之始可能給與獎金?(A)犯罪未發覺前(B)預備犯罪前(C)犯罪未起訴前(D)犯罪未遂前。
57.有關高壓氣體燃料的汽車,下列敘述何者正確(A)一律不得變更使用高壓氣體燃料(例如:LPG)(B)得變更使用高壓氣體燃料,但需檢附經濟部工廠登記證、負責改裝技術人員講習合格證件、環保機關之同意改裝證件、檢測合格證件及完稅證件影本或正本方可辦理變更手續(C)得變更使用高壓氣體燃料,但需檢附完稅證件即可辦理變更手續(D)得變更使用高壓氣體燃料,但需檢附負責改裝技術人員身份證則可辦理變更手續。
58.煞車系統排放空氣時,煞車油排放與添加作業何者為正確?(A)回收廢油處理不再使用(B)回收過濾後再充填(C)添加更高級煞車油(D)排放地面擦拭乾淨。
59.若發生瓦斯外洩之情形,下列處理方法中錯誤的是?(A)在漏氣止住前,應保持警戒,嚴禁煙火(B)開啟電風扇,加強空氣流動(C)緩慢地打開門窗,讓瓦斯自然飄散(D)應先關閉瓦斯爐或熱水器等開關。
60.下列何種現象「無法」看出家裡有漏水的問題?(A)牆面、地面或天花板忽然出現潮濕的現象(B)水費有大幅度增加(C)馬桶裡的水常在晃動,或是沒辦法止水(D)水龍頭打開使用時,水表的指針持續在轉動。複選題:
61.有關Controller Area Network之敘述,下列何者正確?(A)資料不可共享,因此節省空間及降低成本(B)能大幅縮減電線的使用量,降低線路及接頭發生故障機率(C)可雙向通訊,但因傳輸距離遠故速度慢(D)抵抗電磁干擾能力佳,具有相當完善的偵錯與除錯的機制。
62.有關車輛轉向作用之敘述何者錯誤?(A)實際上車子之轉向半徑會比最小轉向半徑大,因為轉彎時保險桿及車身會凸出其車輪外側(B)將汽車之方向盤轉動一定角度而使車子旋轉時,若速度保持一定,汽車會以一定的半徑作圓周運動。若慢慢加速時車輛會向軌跡圓的外側偏離則表示轉向過度(C)最小轉向半徑通常是指外側之前輪中心和轉向圓心間之距離(D)當車輛向左轉時,左前輪之轉向角度比右前輪小。
63.共軌式電子控制式柴油引擎顯示「Single cylinder #3 misfire」之故障碼,下列何者不可能為故障原因?(A)An incorrect fuel cetane rating(B)An open cylinder #3 glowplug(C)Low compression in thecylinder #3 (D)A failed cylinder #3 fuel injector。
64.有關服務廠零件倉庫的零件存放,下列敘述何者正確?(A)零件應遵守先進先出之原則(B)愈重之零件應放置於低處(C)同一存放位置可放置二個以上件號之零件(D)非常用性零件應置於易取得之料架上。
65.下列何者須經原汽車(底盤)製造廠、汽車代理商或依法領有公司、商業或工廠登記證明文件之合法汽車車體(身)打造業或汽車修理業者(以下簡稱汽車車廠)出具改裝證明,始得辦理汽車設備變更登記?(A)頭燈(氣體放電式頭燈)(B)絨布座椅椅套改裝為皮椅椅套(C)車身式樣變更(D)小型汽車附掛拖車設備。
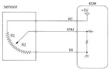
66.如圖所示汽油噴射引擎之噴油嘴電路控制圖,下列敘述何者錯誤?
(A)噴油嘴良好時,將1、2號接腳拆下,量測1、2號接腳間電阻R1-2應接近∞Ω(B)矽功率電晶體Tr之VBE>0.7V時,Tr之CE被切斷,噴油嘴停止噴油(C)拆開ECU第15號接腳,發火開關ON,量測線束側之淡綠/白線與搭鐵間電壓值V≒12V(D)ECU內的功率電晶體Tr導通時,噴油嘴便關閉,停止噴油。
67.有關機油ACEA(歐洲汽車製造商協會)分類與分級之敘述,下列何者正確﹖(A)A3/B3/C3等級中C標示表適用重型柴油引擎(B)A3/B3/C3等級中A標示表適用汽油引擎(C)阿拉伯數字越小表示性能等級越高(D)一種機油可同時符合多種類別與等級,如A3/B3/C3。
68.有關引擎機油消耗太多之敘述,下列何者非其故障原因?(A)連桿小端銅套(Bush)磨耗(B)氣門導管磨耗(C)燃燒室積碳太多(D)曲軸銷(CrankPin)磨耗。
69.有關煞車輔助器(Booster)檢查時,下列敘述何者錯誤?(A)先踩煞車踏板2至3次後踩住,再發動引擎,踏板高度不會下降,表示煞車輔助器失效(B)先踩煞車踏板2至3次後踩住,再發動引擎,踏板高度會下降,表示煞車輔助器失效(C)發動引擎運轉2分鐘後熄火,踩煞車踏板數次,若踏板作動行程逐漸縮短為煞車蹄塊磨損,應立即跟換煞車蹄塊及煞車來令片(D)發動引擎後,踩住煞車踏板不放,然後引擎熄火,30秒後踏板高度不變,表示煞車輔助器的真空洩漏。
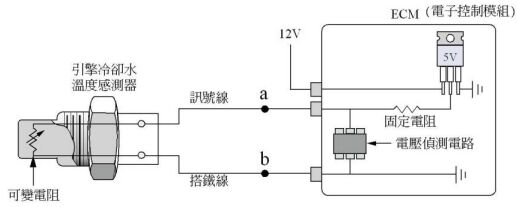
70.如圖所示,有關汽油噴射引擎之冷卻水溫度感測器電路,下列敘述何者正確?
(A)若訊號線a點搭鐵,ECM內部的電壓偵測電路將感測到0V的電壓(B)若引擎冷卻水溫升高,ECM內部電壓偵測電路將感測到電壓升高(C)若訊號線a點斷路,ECM內部的電壓偵測電路將感測到0V的電壓(D)若搭鐵線b點斷路,ECM內部的電壓偵測電路將感測到約5V的電壓。
71.有關汽車第三人責任保險,人身傷害責任理賠請求之範圍,下列敘述何者正確?(A)本車修理費用(B)醫療費用(C)喪葬費用及精神慰藉金(D)交通費。
72.汽車跨接起動接線之操作包括下列步驟:a:「紅色跨接電纜線一端連接到被救援車電瓶(+)端」b:「紅色跨接電纜線一端連接到救援車電瓶(+)端」c:「黑色跨接電纜線一端連接到救援車電瓶(-)端」d:「黑色跨接電纜線一端連接到被救援車電瓶(-)端」e:「黑色跨接電纜線一端連接到被救援車遠離電瓶之車身搭鐵」何者為不安全的接線順序?(A)a→b→c→d(B)a→c→d→b(C)a→b→c→e(D)d→b→c→a。
73.如圖所示為某感知器線路,當點火開關keyon時,下列敘述何者正確?
(A)當訊號線發生斷路時,ECM接收到訊號電壓為0V(B)當搭鐵線發生斷路時,ECM接收到訊號電壓為0V(C)當R2側發生斷路時,ECM接收到訊號電壓為0V(D)當電源線發生斷路時,ECM接收到訊號電壓為0V。
74.如圖所示為柴油噴射正時、噴油量與HC排放之關係圖,下列敘述何者正確?
(A)噴油量約20ms時,噴射正時ATDC5度較BTDC5度時產生之HC多(B)在噴油量30ms的情況下,噴射正時提前較多,可以減少HC排放量(C)噴射正時在上死點之後,HC含量會昇高(D)在噴射正時-15度的情況下,噴油量越多,HC排放量越高。
75.有關1kW功率之單位轉換,下列何者正確?(A)100W(B)948Btu/s(C)1.34hp(D)1.36PS。
76.如圖所示為電腦檢測到的凸輪軸與曲軸位置感知器的波型,凸輪軸感知器為霍爾型式,曲軸位置感知器為磁感式,且曲軸轉盤上具有兩個缺齒槽位置(相隔180度),上圖為凸輪軸感知器的波型,下圖則是曲軸位置感知器的波型,下列敘述何者為正確?
(A)凸輪軸感知器訊號異常(B)此時的引擎轉速約為460rpm(C)此時的引擎轉速約為920rpm(D)電腦利用圖中圈起來的兩訊號來判斷引擎各缸位置。
77.有關引擎機件量測操作之敘述,下列何者正確?(A)Measure the piston pin hole using the inside micrometer.(B)Measure the cylinder bore diameter using the cylinder bore gauge.(C)Measure the piston outer diameter using the micrometer.(D)Measure the crankshaft end play using a plastic gauge.。
78.如圖所示使用三用電錶檢測A、B、C接頭之1與2電路,測得A1=5V、B1=5V、C1=0V,維修方式下列敘述何者錯誤?
(A)更換控制電腦(B)另外接搭鐵線使搭鐵正常(C)更換感知器(D)更換B接頭至C接頭間之線束。
79.汽油噴射引擎在減速時,其燃料切斷作用模式與下列何者有關?(A)冷卻水溫(B)引擎轉速(C)點火時間(D)節氣門位置。
80.在車輛行進中,不平衡的車輪將產生何種現象?(A)將使車輛的行進方向偏向(B)高速行駛時,方向盤震動(C)當車輪的較重部分撞擊地面時,將產生巨大噪音(D)輪胎不正常磨損。