所屬科目:技檢◆油壓-乙級
2. 一般使用在高壓、高精度控制以及保養困難之船舶和起重機等油壓設備,宜採用_____油壓油。(A)乳化系(B)水乙二醇系(C)磷酸酯系(D)石油系
10. 已知三相感應電動機的極數(P)、電源頻率(f),而要求電動機之轉速(N ),下列公式何者為真?(A) (B) (C) (D) 。
15. 壓力降與_____成反比。(A)管長(B)壓力(C)彎管數(D)管徑
18. 下列何者是直動型溢流閥(relief valve)之正確特性曲線?(A)(B) (C)(D) 。
20. 左圖在電氣符號上表示(A)電阻(B)彈簧(C)繼電器(D)電磁線圈。
23. 如下圖表示_____邏輯。(A)限制(B)全等(C)反或(D)互斥
24. 如下圖之迴路為一_____。(A)洩壓迴路(B)調壓迴路(C)調速迴路(D)同步迴路
25. 垂直裝置油缸,通常於油缸下方出口須裝置_____以防止自重下落。(A)溢流閥(B)減壓閥(C)抗衡閥(D)順序閥
26. 一般電磁閥是用做_____控制。(A)壓力(B)方向(C)流量(D)溫度
27. 如下圖所示,管路阻力忽略不計,在溢流閥設定壓力 50 kgf/cm2 時,止回閥 A、B 開啟壓力分別為 3、2 kgf/cm2,阻尼管 C 壓降為 5kgf/cm2,下列敘述何者正確?(A)P2(B)P1(C)P4(D)P3 壓力為 10 kgf/cm2。
31. 如下圖所示,油壓缸活塞面積 10cm2、最大推力負載 200kgf,若裝有一個壓力開關要感測油壓缸前進至端點位置,此壓力開關的設定壓力應_____才正常動作。(A)等於 20kgf/cm2(B)大於 20kgf/cm2(C)小於 20kgf/cm2(D)10~20kgf/cm2
34. 下圖所示係速度控制迴路,調整閥 3 之功能(A)下降速度控制(B)上升同步速度控制(C)上升速度控制(D)下降速度同步控制。
36. 下圖迴路,當油壓缸下降時,引導壓操作止回閥有顫振現象,下述處理項目中,何者不當?(A)在油壓缸與導壓止回閥之間加裝節流閥,對油壓缸下降時作出口制流(B)在導壓操作止回閥與電磁閥之間加裝節流閥,對油壓缸下降時作出口制流(C)在油壓缸下端出口處加裝節流閥,對油壓缸下降時作出口制流(D)在油壓缸與導壓止回閥之間加裝抗衡閥。
51. 下圖是屬於_____制流。(A)旁通(B)出口(C)入口(D)分洩
53. 下列何者屬於「吸收脈動」的蓄壓器迴路?(A) (B)(C) (D) 。
56. 下列何者不是蓄壓器符號?(A) (B) (C) (D) 。
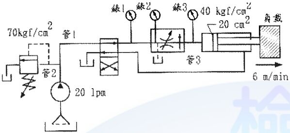
60. 下圖為速度控制迴路(假設管路摩擦力不計),油壓缸作動速度要求為 6m/min,壓力補償流量控制閥內之滑軸彈簧作用壓力為 10kgf/cm2。壓力補償流量控制閥需調整輸出流量為(管 3 通過流量)_____lpm。(A)6(B)20(C)10(D)12
64. 如下圖所示,下列敘述何者為真?(A)三角形表示液體出口,其高度為圓直徑的 1/5 (B)定排量式液壓泵(C)定排量式液壓馬達(D)流體僅單方向流動。
65. 如下圖所示,下列敘述何者為真?(A)雙向式液壓馬達(B)雙向式液壓泵(C)變排量型液壓馬達(D)單向式液壓馬達。
69. 如下圖所示,油壓閉迴路系統中油壓馬達的轉速與轉矩、轉速與馬力之關係,下列何者為正確的特性圖?(A) (B) (C) (D) 。
70. 如下圖所示,若把 Y 口連接於油箱、B 口連接於負載時,全部組合起來使用可以做為何種用途,下列敘述何者為真?(A)作為流量控制邏輯閥(B)作為壓力控制邏輯閥(C)作為順序邏輯閥(D)作為方向控制邏輯閥。
72. 如下圖是一部自動鑽孔機械,其 A 缸:夾料缸、B 缸:鑽孔缸,而動作順序為,試問 d 處使用之閥件名稱及功能,下列敘述何者為真?(A)可限制鑽孔最大出力(B)抗衡閥(C)平衡鑽孔模組自身重量(D)一般型順序閥。
74. 如下圖所示,下列敘述何者為真?(A)卸載閥(B)為內部引導式(C)為外部引導式(D)為外部引導式抗衡閥。
79. 如下圖所示,下列敘述何者為真?(A)電磁閥(B)電磁控制引導操作換向閥(C)外部排泄(D)內部引導方式。
80. 如下圖所示,壓力補償式流量控制閥與負載W變大的關係,下列敘述何者為真?(A)壓力差ΔP變大(B)通過壓力補償式流量控制閥之流量Q不變(C)壓力差ΔP變小(D)P2壓力變大。