所屬科目:技檢◆油壓-乙級
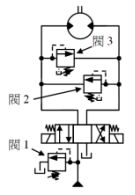
(A)調壓迴路 (B)調速迴路 (C)同步迴路 (D)洩壓迴路 。
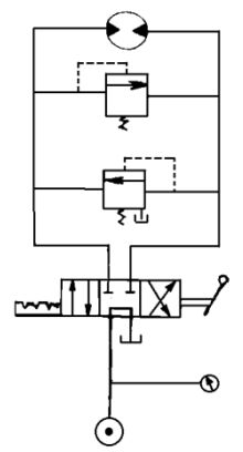
(A)調速迴路 (B)剎車迴路 (C)壓力保持迴路 (D)順序迴路 。
(A)剎車迴路 (B)調速迴路 (C)壓力保持迴路 (D)順序迴路 。
(A)調壓迴路 (B)剎車迴路 (C)壓力保持迴路 (D)順序迴路 。
(A)0kgf/cm2 (B)5kgf/cm2 (C)8kgf/cm2 (D)10kgf/cm2 。
(A)5 (B)3 (C)8 (D)2
(A)相同 (B)高 (C)小 (D)無關 。
(A) (B)(C)(D) 。
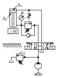
(A)等於 20kgf/cm2 (B)小於 20kgf/cm2 (C)大於 20kgf/cm2 (D)10~20kgf/cm2
(A)前進減壓、後退不減壓 (B)前進不減壓、後退減壓 (C)前進、後退都減壓 (D)前進、後退都不減壓 。
(A)30 (B)40 (C)50 (D)55