所屬科目:技檢◆油壓-乙級
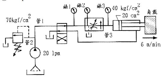
(A)1000 (B)1500 (C)2000 (D)3000
(A)1 (B)2 (C)3 (D)4 。
(A)在油壓缸與導壓止回閥之間加裝抗衡閥 (B)在導壓操作止回閥與電磁閥之間加裝節流閥,對油壓缸下降時作出口制流(C)在油壓缸與導壓止回閥之間加裝節流閥,對油壓缸下降時作出口制流(D)在油壓缸下端出口處加裝節流閥,對油壓缸下降時作出口制流 。
(A)20 (B)6 (C)10(D)12
(A)0 (B)70 (C)35 (D)140
(A)入口 (B)出口 (C)分洩 (D)旁通