阿摩線上測驗
登入
首頁
>
技師◆冷凍空調自動控制
>
101年 - 101 專技高考_冷凍空調工程技師:冷凍空調自動控制#36914
> 申論題
題組內容
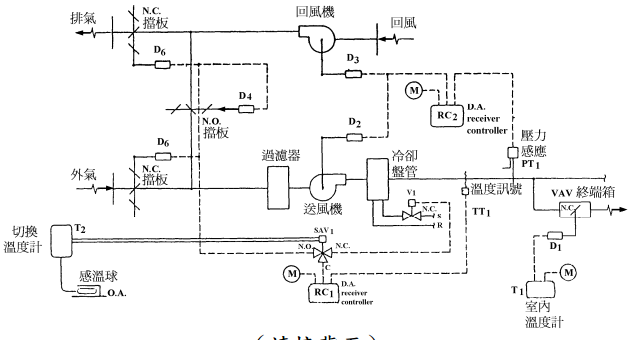
二、依據以下變風量系統控制流程圖:
⑴說明送風量之控制流程。(10 分)
相關申論題
⑴說明以上三種冷媒膨脹裝置之功能及應用上之差異。(10 分)
#103229
⑵電子式膨脹閥在熱泵應用上其優點為何?(5 分)
#103230
⑶下圖為有外部平衡管的熱力膨脹閥,說明其功能。(10 分)
#103231
⑵說明回風量是否需要同時控制?(5 分)
#103233
⑶說明下圖中之外氣量控制。(10 分)
#103234
⑴感測點設在近供水端及管路末端對流量控制之差別為何?(10 分)
#103235
⑵感測點設在近供水端及管路末端對泵耗能有何影響?(15 分)
#103236
四、比例式控制適用於變化較緩慢的系統,說明如何將比例式控制用在送風溫度控制, 應考量最低空調負荷時之送風溫度,比例增益可考量空調負荷與設計值之比值,並 說明如何控制送風溫度。(25 分)
#103237
五、一直流無刷馬達用於空調箱風扇驅動,其等效電路圖如下所示:如圖系統之物理特性方程式(Governing equations),可以用下列四式來說明:上式中,Vin (t)為控制之輸入電壓;i(t)為電流;L 是電路電感,為一常數定值;R 是電路電阻,亦為一常數定值;Vemt(t)是跨越馬達兩端的驅動電動勢(電壓);Kb 是抗電動勢常數;ω(t)是馬達轉速;TM(t)是馬達輸出扭矩;Kt 是馬達轉矩常數;J 是馬達旋轉慣量;D 是馬達旋轉摩擦係數而TL(t)則為實質負載(風扇輸出)扭矩。試利用拉氏轉換分析以上方程式,求取之轉移方程式。(20 分)
#557744
(二)若一節能改善業者宣稱在前述頻率調降條件下,冰水側溫差從 3.35℃ 拉升到 4.09℃,整體冰水系統節能比例可達大於 47%以上,請論述此節能量是否高估,若認為並未高估,請說明原因,若認為高估,則請重新估算並給出合理的節能%數。(10 分)
#557743
相關試卷
114年 - 114 專技高考_冷凍空調工程技師:冷凍空調自動控制#133704
114年 · #133704
113年 - 113 專技高考_冷凍空調工程技師:冷凍空調自動控制#123924
113年 · #123924
112年 - 112 專技高考_冷凍空調工程技師:冷凍空調自動控制#117674
112年 · #117674
111年 - 111 專技高考_冷凍空調工程技師:冷凍空調自動控制#111910
111年 · #111910
110年 - 110 專技高考_冷凍空調工程技師:冷凍空調自動控制#104221
110年 · #104221
109年 - 109 專技高考_冷凍空調工程技師:冷凍空調自動控制#93133
109年 · #93133
108年 - 108 專技高考_冷凍空調工程技師:冷凍空調自動控制#80858
108年 · #80858
107年 - 107 專技高考_冷凍空調工程技師:冷凍空調自動控制#72907
107年 · #72907
106年 - 106 專技高考_冷凍空調工程技師:冷凍空調自動控制#66559
106年 · #66559
104年 - 104 專技高考_冷凍空調工程技師:冷凍空調自動控制#36193
104年 · #36193